服務熱線:15195518515在線客服:1464856260
傳真號碼:0517-86801009
郵箱號碼:1464856260@qq.com
網 址:http://www.bjjtws.cn
地 址:江蘇省金湖縣理士大道61號
渦街流量計安裝要求及注意事項
渦街流量計是一種新型流量計,由于精度高、適應性強、應用范圍廣、安裝簡單等特點,在化工行業的應用日益廣泛,**推出渦街流量計的安裝要點供大家分享。
渦街流量計的安裝方向不能裝反
渦街流量計上標注“→”與工藝介質流向應一致,大管徑插入式渦流街流量計的傳感器要與管道軸線垂直,法蘭連接型則應與工藝管道同軸。
渦街流量計安裝時應保證上、下游直管段的長度
(1) 渦街流量計對前后直管段的一般要求是:前20D,后5D(D為相連工藝管道內徑),閥門一般設計在流量計的下游側。
(2) 當流量計安裝在壓縮機、鼓風機、柱塞泵的出口時,流量計的上游側需加裝閥門,這種情況,為保證流量計的測量準確度,除上游直管段長度不小于20D外,*好能在上游側加裝限流或緩沖裝置,如圖1所示:

(3) 對于有變徑要求的工藝管線,前后直管段的長度分別保證不小于10D和5D就可以了;如果必須在流量計的上游側選用閘閥,那么前直管段的長度不應小于40D,如圖2所示。

(4) 溫度、壓力等取源部件應安裝于渦街流量計的下游側,距離要求如圖3所示:渦街流量計與取源部件的距離要求。

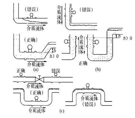
渦街流量計應保證工作狀態時渦街發生器內部充滿介質
渦街流量計可以測量液相、氣相和蒸汽三種介質的流量,同時可在水平、豎直甚至任何角度位置的管道上安裝,但是,不論哪一種情況,都必須保證工作狀態時流量計內部能夠完全充滿同一種介質。
(1) 對于相連接的工藝管道,其內徑不應小于流量計內徑,法蘭連接時所用墊片內徑應大于流量計本身內徑,否則會產生氣泡或負壓真空,影響測量準確性。
(2) 測量液體介質水平管道安裝時,應避免由于管道布置不當而使流量計內部滯留氣泡,如圖4(a)所示;在豎直管道安裝時,要求介質的流向朝上,當流向朝下不可避免時,應考慮戒除因重力作用形成的負壓,避免造成流量計內部不能完全充滿被測介質,如圖4(b)所示。

管道清洗與吹掃時的注意事項
管道清洗與吹掃不能連同流量計一起進行,法蘭型渦街流量計應使用替代短節臨時把流量計換下,插入式流量計先將流量計拆下來,然后進行清洗或吹掃,以免流量計損壞。
渦街流量計的使用環境
(1) 渦街流量計的類型很多,不同類型、不同型號的流量計的使用范圍是不同的,如環境溫度、介質溫度、測量精度和管徑大小等,安裝時應注意其型號及其它技術參數,并根據其技術要求采取相應的措施。
(2) 渦街流量計安裝應遠離動力線路、大功率電氣設備以及其它強電磁干擾場所。
(3) 旋渦型流量計對振動的影響較為敏感,所以選擇安裝位置時應遠離振動區域,如必須安裝在振動區域,則應在相連接的管道上加裝管道支架以固定。
渦街流量計的接地要求
(1) 除按規范要求的信號接地和電纜屏蔽接地外,流量計本體也應接地,接地阻值符合設計要求。如設計無要求一般應小于10Ω。
(2) 當傳感器與變送器分體安裝時,應保證連接電纜的電氣連通性,一般都配有專用連接電纜,接線時應保證屏蔽層的跨接良好。



|